۰۹ دی ۱۴۰۴
به روز شده در: ۰۹ دی ۱۴۰۴ - ۰۳:۰۰
فیلم بیشتر »»
کد خبر ۸۶۳۶۲۰
تاریخ انتشار: ۱۴:۰۹ - ۰۴-۰۸-۱۴۰۱
کد ۸۶۳۶۲۰
انتشار: ۱۴:۰۹ - ۰۴-۰۸-۱۴۰۱

شناسایی منابع انتشار متان در زمین با چشم قدرتمند ناسا

شناسایی منابع انتشار متان در زمین با چشم قدرتمند ناسا
مهار انتشار متان، یک کار مهم برای محدود کردن گرمایش جهانی است. "بیل نلسون"(Bill Nelson)، مدیر ناسا در بیانیه‌ای گفت: این پیشرفت جدید هیجان‌انگیز نه تنها به پژوهشگران کمک می‌کند تا نشت‌های متان را بهتر شناسایی کنند، بلکه اطلاعاتی را نیز در مورد چگونگی رسیدگی سریع به آن ارائه می‌دهد.
یکی از دستگاه‌های نظارتی ناسا این توانایی را دارد که به شناسایی منابع انتشار متان در زمین بپردازد.
 
به گزارش ایسنا و به نقل از اسپیس، یک چشم قدرتمند در آسمان به دانشمندان کمک می‌کند تا روی ابر ساطع‌کننده‌های متان نظارت کنند. متان، یک گاز گلخانه‌ای است که ۸۰ برابر قوی‌تر از دی‌اکسید کربن عمل می‌کند.
 
این ناظر، "دستگاه بررسی منبع غبار معدنی سطح زمین"(EMIT) ناسا است. EMIT از زمان نصب در قسمت بیرونی "ایستگاه فضایی بین‌المللی"(ISS) در ماه ژوئیه، ترکیب شیمیایی گرد و غبار را در سراسر مناطق بیابانی زمین ترسیم کرده است و به دانشمندان کمک می‌کند تا بفهمند که غبار موجود در هوا چگونه بر آب و هوا تأثیر می‌گذارد.
 
این کار، هدف اصلی ماموریت EMIT است. مقامات ناسا روز سه‌شنبه ۲۵ اکتبر اعلام کردند که این دستگاه، نقش دیگری نیز دارد که کمتر مورد انتظار است. EMIT در حال شناسایی توده‌های عظیم گاز متان محبوس‌کننده گرما در سرتاسر جهان است. در واقع، این دستگاه در حال حاضر بیش از ۵۰ مورد از آنها را شناسایی می‌کند.
 
مهار انتشار متان، یک کار مهم برای محدود کردن گرمایش جهانی است. "بیل نلسون"(Bill Nelson)، مدیر ناسا در بیانیه‌ای گفت: این پیشرفت جدید هیجان‌انگیز نه تنها به پژوهشگران کمک می‌کند تا نشت‌های متان را بهتر شناسایی کنند، بلکه اطلاعاتی را نیز در مورد چگونگی رسیدگی سریع به آن ارائه می‌دهد.
 
نلسون افزود: ایستگاه فضایی بین‌المللی و تعدادی زیادی از ماهواره‌ها و دستگاه‌های ناسا در فضا مدت‌هاست که در شناسایی تغییرات آب و هوای زمین بسیار ارزشمند بوده‌اند. EMIT ثابت می‌کند که دستگاهی حیاتی برای اندازه‌گیری میزان این گاز گلخانه‌ای قوی و متوقف کردن آن در منبع است.
 
EMIT یک طیف‌سنج تصویربرداری است که برای شناسایی اثر شیمیایی انواع مواد معدنی در سطح زمین طراحی شده است. توانایی شناسایی متان نیز یک رویداد خوشحال‌کننده است.
 
"رابرت گرین"(Robert Green)، پژوهشگر اصلی پروژه EMIT و پژوهشگر "آزمایشگاه پیش‌رانش جت"(JPL) ناسا در کالیفرنیای جنوبی، در کنفرانس مطبوعاتی بعدازظهر سه‌شنبه گفت: مشخص شد که متان دارای امضای طیفی در همان محدوده طول موج است و این به ما امکان می‌دهد تا نسبت به متان حساس باشیم.
 
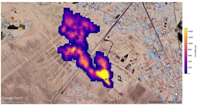
گرین و سایر اعضای گروه EMIT، نمونه‌هایی از حساسیت این دستگاه را طی کنفرانس ارائه کردند. به عنوان مثال، این دستگاه یک ستون متان به طول حداقل ۴.۸ کیلومتر را در بالای یک محل دفن زباله در ایران شناسایی کرد. به گفته پژوهشگران، این ابرساطع‌کننده جدید در هر ساعت حدود ۸۵۰۰ کیلوگرم متان را به هوا می‌فرستد.
 
 
شناسایی منابع انتشار متان در زمین با چشم قدرتمند ناسا
تصویری از منبع انتشار متان در جنوب تهران
 
این مقدار زیاد است اما در مقایسه با یک خوشه از ۱۲ ابرساطع‌کننده که EMIT در ترکمنستان مشاهده کرده و همه آنها با زیرساخت‌های نفت و گاز مرتبط هستند، کم است. برخی از این توده‌ها تا ۳۲ کیلومتر طول دارند و با هم، حدود ۵۰۴۰۰ کیلوگرم متان را در هر ساعت به جو زمین اضافه می‌کنند.
 
شناسایی منابع انتشار متان در زمین با چشم قدرتمند ناسا
 
تصویری از منبع انتشار متان در شهر خزر ترکمنستان
 
این میزان با اوج میزان نشت "آلیسو کانیون"(Aliso Canyon) که یکی از بالاترین میزان انتشار گاز متان در تاریخ آمریکا به شمار می‌رود، قابل مقایسه است. رویداد آلیسو کانیون که در تاسیسات ذخیره متان در کالیفرنیای جنوبی رخ داد، نخستین بار در اکتبر ۲۰۱۵ مورد توجه قرار گرفت و تا پیش از فوریه ۲۰۱۶ به طور کامل قطع نشد.
 
EMIT همه این ابرساطع‌کننده‌ها را خیلی زود و در مرحله پردازش شناسایی کرد. اعضای گروه EMIT گفتند: این دستگاه با راه‌اندازی کامل و آشنایی بیشتر دانشمندان با قابلیت‌های آن می‌تواند کمک‌های بزرگتری داشته باشد.
 
"اندرو تورپ"(Andrew Thorpe)، یک متخصص فناوری در آزمایشگاه پیش‌رانش جت گفت: ما فقط سطح پتانسیل EMIT را برای نقشه‌برداری از گازهای گلخانه‌ای بررسی می‌کنیم. ما واقعا در مورد پتانسیل EMIT برای کاهش انتشار گازهای گلخانه‌ای ناشی از فعالیت‌های انسانی و تعیین دقیق این منابع انتشار هیجان‌زده هستیم.
پربیننده ترین پست همین یک ساعت اخیر
ارسال به دوستان
زباله‌های فضایی و خطر وقوع یک فاجعه! آیا با هر بار تعویض شمع خودرو، باید کوئل‌ها را نیز جایگزین کرد؟ دمنوش‌های سم‌زدا واقعا پاکسازی می‌کنند؟ بزرگترین منابع میکروپلاستیک کدامند؟(+اینفوگرافیک) زیبا بروفه: شادمهر عقیلی گفت از من خوشش می آید قاتل سریالی زنان و امید به زندگی بسیار بالا قصه‌های نان و نمک(80)/ اوه اوه اوه! طلا 16 میلیون شد… بعدش چی؟ کم‌مصرف‌ترین خودروهای بنزینی و هیبریدی را بشناسید   چرا بازگشت همتی به بانک مرکزی و دولت، خبر خوبی است؟ بوس ۵ میلیارد تومانی مهران مدیری مردم از چه زمانی به این اعتقاد رسیدند: در تهران پول زیر دست و پا ریخته، کسی نیست جمع کند/ رد پای یک همدانی شمخانی: هر تجاوزی، پاسخ سخت و فوری خواهد داشت مدیرعامل انجمن اوتیسم : ۸۰ هزار کودک ایرانی مبتلا به اوتیسم هستند/ ۳۰ میلیون تومان هزینه ماهانه هر بیمار روسیه: حمله اوکراین به اقامتگاه پوتین، سیلی به صورت ترامپ است توصیه‌های پلیس راه به رانندگان